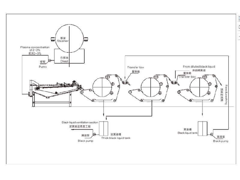
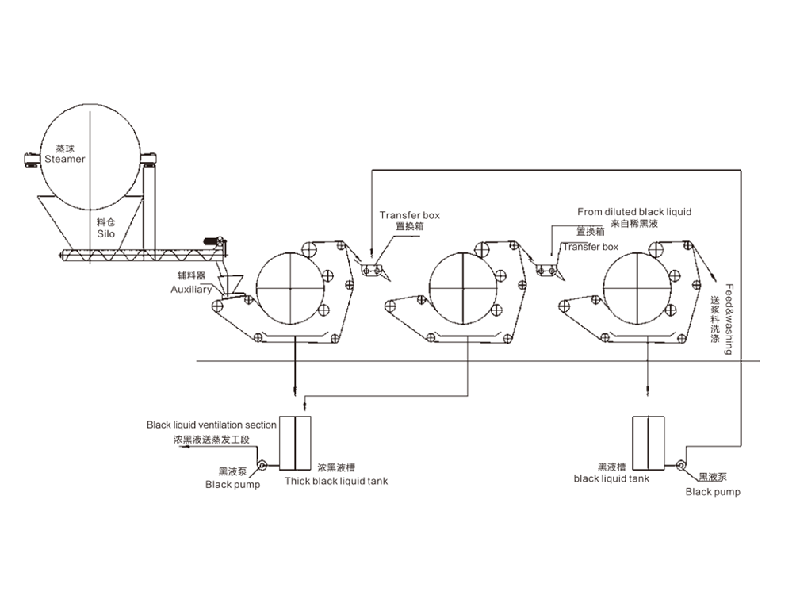
装备简介本产品为公司在多年实践的基础上,自主研发的**产品。主要用于造纸行业洗浆工段的黑液提取、漂浮浆浓缩、废纸热疏散前的提 浓;私尚幸档暮谝禾崛 ⑾吹印⑴ㄋ酢⒂∪镜刃幸档墓桃菏枭。 1、黑液提取率高:黑液提取率单级抵达75%,二级串联可达85%,三级串联达90%以上; 2、出浆干度高:出浆干度比螺旋挤浆机提高8-10%,高达30-45%; 3、节能效果显著: 耗电量是同生产规模螺旋挤浆机的1/6,年单机节约电费二十多万元; 4、投资少、装置简朴、操作利便、无噪音、维修量少。手艺参数型号QK-1000QK-1500QK-2000QK-2500QK-3000QK-3500进浆浓度%≥8≥8≥8≥8≥8≥8出浆浓度%30-4530-4530-4530-4530-4530-45提取率%单级≥75 双级≥85 三级≥90草浆20-3030-4045-6060-7070- 100120-150棉浆30-3540-6090-100120-140150-180200-250主机功率(KW)4.55.511111522形状尺寸(m)2x2.5x2.22.5x3x2.24.2x4.4x34.2x4.9x34.8x5.6x3.35.8x64x3.9
| 应用规模 | 普遍用于各行业的预处置惩罚和过滤,能有用去除水中杂质、沉淀物和悬浮物等。 |
| 相助客户 | 产品先后出口伊朗、印度、埃及、土耳其、尼日利亚、新加坡等40多个国家。 |
17637388888
秉持“为人类情形和低碳经济做孝顺”的理念,坚守“效劳生态情形;ぁ钡某跣
产品参数性能先容,让您越发相识产品
装备简介
本产品为公司在多年实践的基础上,自主研发的**产品。主要用于造纸行业洗浆工段的黑液提取、漂浮浆浓缩、废纸热疏散前的提 浓;私尚幸档暮谝禾崛 ⑾吹印⑴ㄋ酢⒂∪镜刃幸档墓桃菏枭。
1、黑液提取率高:黑液提取率单级抵达75%,二级串联可达85%,三级串联达90%以上;
2、出浆干度高:出浆干度比螺旋挤浆机提高8-10%,高达30-45%;
3、节能效果显著: 耗电量是同生产规模螺旋挤浆机的1/6,年单机节约电费二十多万元;
4、投资少、装置简朴、操作利便、无噪音、维修量少。
手艺参数
型号 | QK-1000 | QK-1500 | QK-2000 | QK-2500 | QK-3000 | QK-3500 |
进浆浓度% | ≥8 | ≥8 | ≥8 | ≥8 | ≥8 | ≥8 |
出浆浓度% | 30-45 | 30-45 | 30-45 | 30-45 | 30-45 | 30-45 |
提取率% | 单级≥75 双级≥85 三级≥90 | |||||
草浆 | 20-30 | 30-40 | 45-60 | 60-70 | 70- 100 | 120-150 |
棉浆 | 30-35 | 40-60 | 90-100 | 120-140 | 150-180 | 200-250 |
主机功率(KW) | 4.5 | 5.5 | 11 | 11 | 15 | 22 |
形状尺寸(m) | 2x2.5x2.2 | 2.5x3x2.2 | 4.2x4.4x3 | 4.2x4.9x3 | 4.8x5.6x3.3 | 5.8x64x3.9 |
产品细节处置惩罚,让您越发相识产品




秉持“为人类情形和低碳经济做孝顺”的理念,坚守“效劳生态情形;ぁ钡某跣

自动化水平高,有用节约人力本钱,提高企业生产效益

装备结构简约,更洪流平简化装置办法,提高施工效率

提高情形治理效率,;ど樾,为人类生涯情形做孝顺

产品种类齐全,可凭证企业需求定制产品类型,规格
拥有富厚的实践履历、水处置惩罚手艺运用型人才组成的科研团队